Recommended Products
咨询热线:
0519-82518168
电话:18922852877
邮箱:jacky@xbwsemi.com
QQ:523062883
地址:江苏省常州市金坛区儒林开发区长丰路18号
什么是整流二极管
整流二极管一种能够将交流电能转变为直流电的半导体器件。整流二极管广泛用于各种电源整流电路中,我们选择整流二极管时,主要考虑的是它的最高反向工作电压VR、最大平均整流电流IF、最大反向工作电流IR、最高工作频率fm及反向恢复时间trr等参数。
整流二极管替换原则
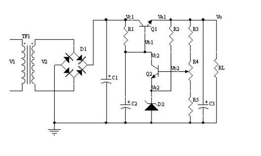
电源有低频也有高频,对于串联型稳压电源,这是一种当输入或输出变化时,通过连续性调整功率管压降来获得稳定的输出电压的一种电源,这种调整管工作时候处于线性放大状态,这种电路对于整流二极管反向恢复时间要求不是很高,因此这种电源整流二极管只要满足最大整流电流。最大反向工作电压以及最大反向工作电流等基本要求就可以了,例如常使用的1N400X系列二极管等。

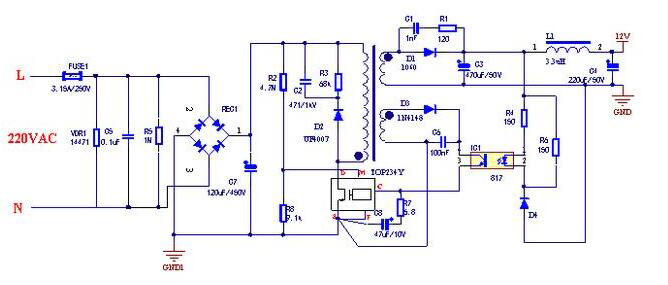
但是对于开关型稳压电源,它是通过调整功率管的导通或者截止来获得稳定的输出电压,这货在那个调整管工作于饱和导通状态,它的整流电路对于使用的整流二极管工作频率相对较高,另外反向恢复时间也要求较短,这时候需要选择快恢复二极管,甚至肖特基二极管。

因此,总结一下,对于整流二极管替换可以考虑几个原则:
①最大平均整流电流大的整流二极管可以代替整流电流小的二极管代替,反过来就不行
②反向工作电压高的整流二极管可以代替反向电压低的整流二极管,反过来就不行
③工作频率高的整流二极管可以代替工作频率低整流二极管,反过来就不行